Earlier this month, Ford announced that the company will be splitting into two divisions: Model E and Ford Blue.
Model E will be the part of the company that takes care of all-electric vehicles, with Ford Blue working on combustion models. And it would appear that Ford Blue could be working on a very interesting project if a recent patent is anything to go by.

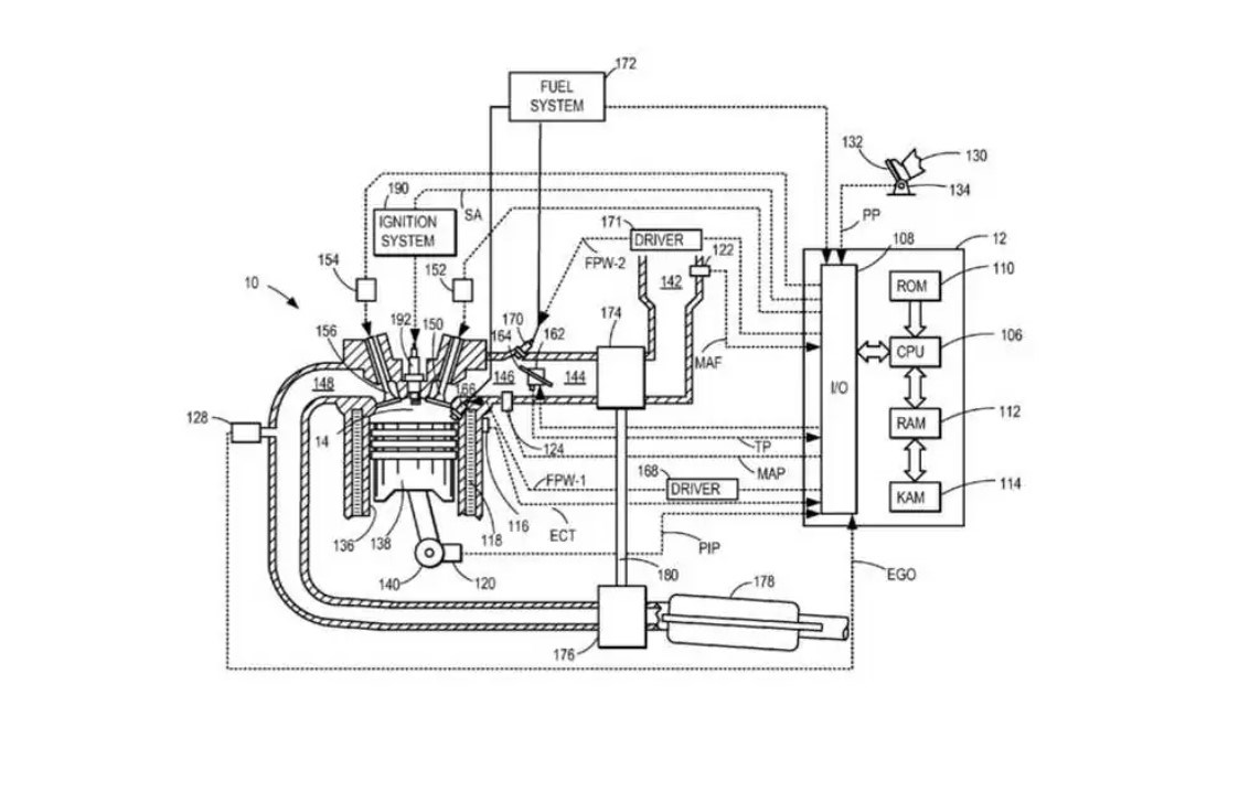
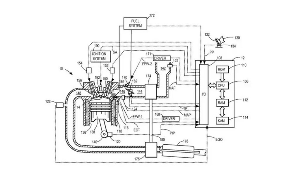
The patent that was filed with the US Patent and Trademark Office has recently been discovered, for a combustion engine that runs on hydrogen.
Typically, hydrogen-powered vehicles use a propulsion system similar to that of an EV. The energy is stored as hydrogen and converted to electricity by the fuel cell. But the patent shows that Ford is looking at another way of doing it.
It looks like Ford could be planning a turbocharged combustion engine running on hydrogen, that should be capable of operating across a wide range of air/fuel lambda values.
In a standard combustion engine, exhaust gas recirculation (EGR) and valve timing are used to control the combustion process. Ford's engine would follow this same process.
But According to the patent, the engine would be capable of lambda values in excess of 2.00, which would mean an air/fuel mix of at least 68 parts air to 1 part hydrogen. Comparing this to an ordinary combustion engine, they typically vary between 0.54 lambda and 1.25 lambda.
But the patent also includes a direct injection system that will send hydrogen to the cylinders. In theory, this could produce up to 15 percent more power than an equivalent petrol engine.

It looks as though Ford is planning to use this system as part of a hybrid powertrain, with a motor generator positioned between the engine and the transmission.
Keep in mind, this is only at the patent stage. Who knows whether it will actually come to fruition. But it could be a game-changing move from the automaker.